
Smarter Inverter für Elektrofahrzeuge: KI senkt Leistungsverluste
Schaltzentrale mit KI
Reduktion der Schaltverluste in Leistungstransistoren um bis zu 95 Prozent – das verspricht intelligentes Soft Switching mit KI-Unterstützung. Porsche Engineering testet den neuen Ansatz bereits in Simulationen.
Die Reichweite ist eines der wichtigsten Kriterien beim Kauf eines Elektrofahrzeugs. Darum ist es entscheidend, alle Möglichkeiten zur Effizienzsteigerung des Antriebsstrangs zu nutzen. Viel Potenzial bietet hier der Wechselrichter, weil beim Schalten der dort eingesetzten Leistungstransistoren spürbare Verluste entstehen – die sich durch eine intelligente Ansteuerung der Transistoren allerdings deutlich reduzieren lassen.
Sanft statt hart: Verluste in den Wechselrichtern von E-Fahrzeugen lassen sich durch die intelligente Ansteuerung der Transistoren deutlich reduzieren.
Grundsätzlich treten im Wechselrichter eines E-Fahrzeugs zwei wesentliche Arten von Verlusten auf: Leitungs- und Schaltverluste. Die Leitungsverluste sind eine physikalische Eigenschaft der Transistoren, die sich durch das Schaltungsdesign des Wechselrichters nicht beeinflussen lässt. Denn ein Leistungstransistor verhält sich aus physikalischen Gründen nicht wie ein idealer Schalter, der Strom verlustfrei leiten würde. Stattdessen bleibt selbst im eingeschalteten Zustand ein geringer Restwiderstand, der zu Verlusten und Wärmeentwicklung führt.
Schaltverluste entstehen beim Übergang zwischen den Zuständen „Ein“ und „Aus“. Für kurze Zeit liegt am Leistungstransistor eine Spannung an, während bereits ein spürbarer Strom durch ihn hindurchfließt. Das Produkt aus diesem Strom und der anliegenden Spannung ist die unerwünschte Verlustleistung. Sie bildet beim Ein- und Aus schalten charakteristische Peaks, die zu Energieverlusten führen – was schließlich die potenziell erreichbare Reichweite verringert. „Das Problem wird umso größer, je öfter die Transistoren umgeschaltet werden“, erklärt Volker Reber, Leiter der Fachdisziplin Funktions- & Softwareentwicklung bei Porsche Engineering. „Andererseits sind hohe Umschaltfrequenzen im Wechselrichter aber erwünscht, weil man dadurch unter anderem die Qualität des erzeugten Wechselstroms verbessern kann.“
Der Ausweg aus diesem Dilemma heißt „Soft Switching“. Während beim „Hard Switching“ die Leistungstransistoren im Wechselrichter direkt ein- und ausgeschaltet werden, variiert man beim Soft Switching die Umschaltpunkte in Echtzeit so intelligent, dass das Produkt aus Spannung und Strom am Transistor – und damit auch die Verlustleistung beim Umschalten – minimiert wird. Dafür gibt es grundsätzlich zwei verschiedene Möglichkeiten: Zero Current Switching (ZCS) und Zero Voltage Switching (ZVS). Bei ZCS wird der Transistor umgeschaltet, wenn fast kein Strom durch ihn fließt. Bei ZVS erfolgt das Umschalten, wenn die Spannung am Transistor nahe null ist.
Intelligentes Umschalten der Transitoren: Wie Soft Switching die Reichweite steigert
Hard Switching führt beim Schalten zu typischen Peaks bei der Verlustleistung an den Leistungstransistoren. Die Ursache: Für eine Übergangszeit liegt am Transistor noch eine Spannung U_DD an, während zugleich schon der Strom I_DD fließt. Das Produkt aus beiden ergibt die Verlustleistung.
Beim Soft Switching mit Zero Current Switching (ZCS) erfolgt das Umschalten, wenn kaum Strom durch den Transistor fließt – was die Verlustleistung deutlich reduziert.
Zero Voltage Switching (ZVS). Hier wird umgeschaltet, wenn die Spannung am Transistor nahe null ist – was die Verlustleistung ebenfalls minimiert.
Durch den Einsatz von KI optimiert Porsche Engineering die Umschaltzeitpunkte je nach den aktuellen Betriebsbedingungen.
Geringere Verluste durch ZVS
Porsche Engineering nutzt ZVS, um die Effizienz von Wechselrichtern zu verbessern. Es führt zu geringeren Verlusten in Leistungstransistoren aus Siliziumcarbid und Galliumnitrid, wie sie in Elektrofahrzeugen verwendet werden. Zudem ist die Effizienz bei höheren Frequenzen besser als bei ZCS, zugleich sind die störenden elektromagnetischen Interferenzen geringer. Und vor allem ist ZVS die bessere Wahl für induktive Lasten wie Elektromotoren.
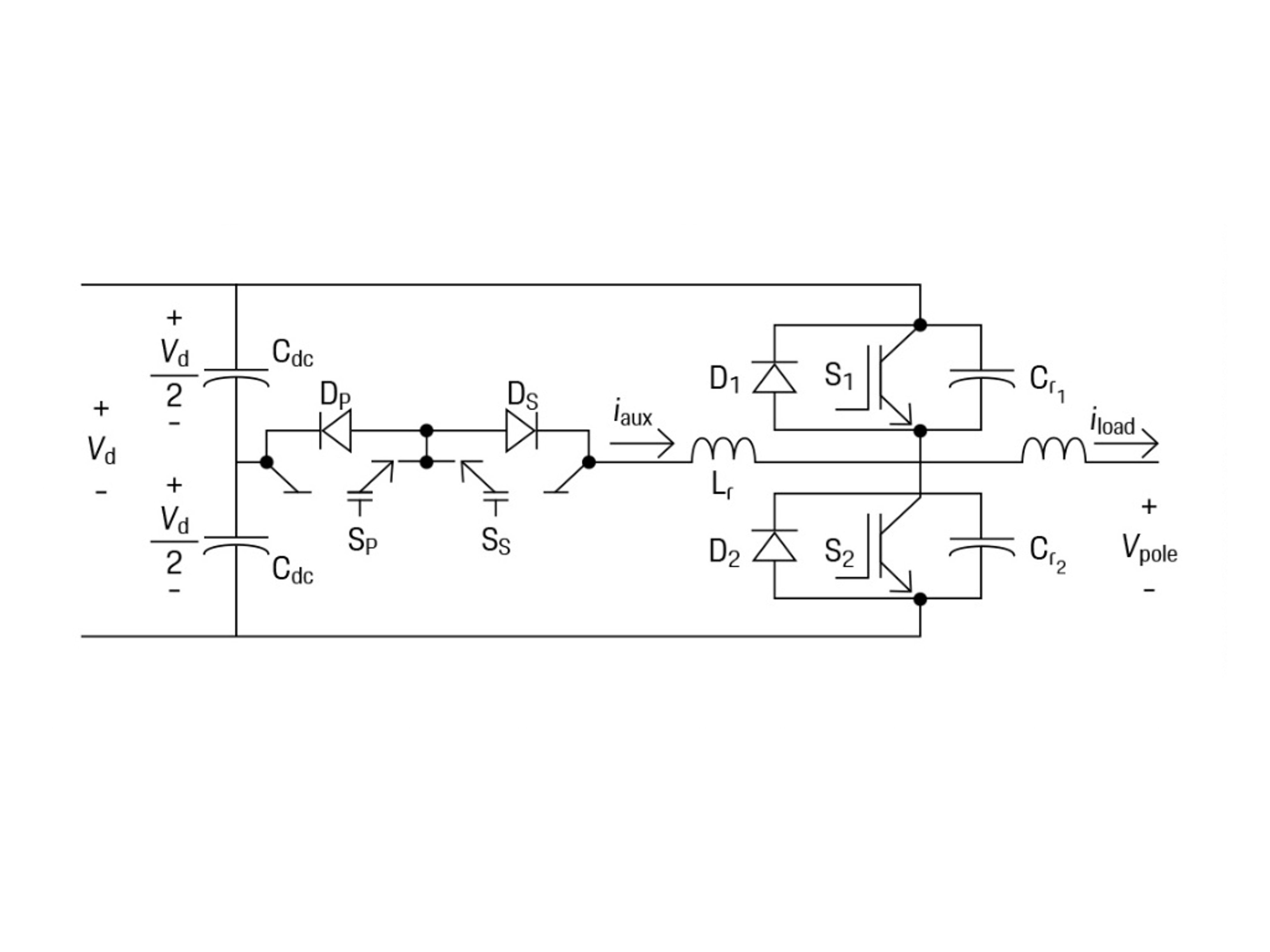
„Wir platzieren um die Leistungstransistoren eine zusätzliche elektronische Schaltung aus Transistoren, Spulen und Kondensatoren“, berichtet Souhaib Touati, Fachprojektingenieur Funktions- & Softwareentwicklung bei Porsche Engineering. „Diese Wechselrichtertopologie ist schon lange als ,Auxiliary Resonant Pole Converter‘ oder ARCP bekannt.“ Neu am Ansatz von Reber und Touati ist der Einsatz von Künstlicher Intelligenz für die Steuerung des ARCP: Ein vortrainierter KI-Algorithmus verarbeitet in Echtzeit mehrere Dutzend aktuelle Messwerte aus dem Elektrofahrzeug wie beispielsweise Last, Drehmoment und Temperatur, woraus er in Sekundenbruchteilen die optimalen Schaltzeitpunkte der Leistungstransistoren berechnet.
Das Funktionsprinzip eines Auxiliary Resonant Commutated Pole (ARCP) basiert auf der Verwendung von Resonanzschaltungen, um Schaltverluste in Leistungselektroniksystemen zu minimieren. Der ARCP nutzt eine resonante Schaltung, die eine Wechselwirkung zwischen Induktivitäten und Kapazitäten ermöglicht. Diese Resonanz hilft, die Spannung oder den Strom während des Schaltvorgangs zu steuern. Die Schalter (z. B. Transistoren) werden so gesteuert, dass sie nur bei Nullspannung ein- oder ausgeschaltet werden. Dies reduziert die Schaltverluste erheblich, da die Schalter nicht unter Last schalten. Die Steuerung der Schalter erfolgt über variable Timing-Kontrolle, die den momentanen Laststrom berücksichtigt, um optimale Schaltzeitpunkte zu bestimmen.
Schaltoptimierung mit KI
„Ein Elektrofahrzeug läuft unter sich ständig verändernden Lasten, weshalb Soft Switching aufgrund der vielfältigen sich schnell ändernden Betriebsbedingungen bisher noch keine weitergehende Verwendung gefunden hat“, so Reber. „Das konnten wir durch den Einsatz Künstlicher Intelligenz für die Optimierung der Transistor-Umschaltung ändern: Unser Algorithmus sagt auch unter sich verändernden Bedingungen die optimalen Zeitpunkte für die Ansteuerung des ARCP voraus. So erreichen wir ein vollständiges Soft Switching mit minimalen Verlusten und entsprechend höheren Reichweiten.“

„Wir erreichen ein vollständiges Soft Switching mit minimalen Verlusten und entsprechend höheren Reichweiten.“
Volker Reber
Leiter der Fachdisziplin Funktions- & Softwareentwicklung bei Porsche Engineering
Als KI-Methoden für das intelligente Soft Switching untersuchen Reber und Touati derzeit rekursive neuronale Netze und Reinforcement Learning. „Beide haben jeweils unterschiedliche Vorteile: Rekursive neuronale Netze zeichnen sich durch eine hohe Vorhersagegüte und Leistungsfähigkeit aus“, sagt Touati.
„Reinforcement Learning erhöht die Geschwindigkeit der Berechnungen und ist darum besonders gut für sehr hohe Echtzeitanforderungen geeignet.“ Die Wirkungsgradsteigerung durch den neuen Ansatz ist signifikant: Das Soft Switching mit KI-Unterstützung reduziert die Schaltverluste in den Leistungstransistoren um 70 bis 95 Prozent. Die Reichweite eines Elektrofahrzeugs kann dadurch in bestimmten Betriebsbereichen im hohen einstelligen Prozentbereich gesteigert werden. Zudem verringert das Soft Switching durch die geringeren Schaltverluste auch die Wärmeentwicklung im Pulswechselrichter, was zu geringeren Kühlanforderungen und kompakteren Bauteilen führt. Auch diverse Filterkomponenten in den bisherigen Schaltungen können entfallen, was die Leiterplattenlayouts nochmals optimiert. Insgesamt nimmt das Volumen des Pulswechselrichters um 20 bis 50 Prozent ab. Hinzu kommt: Das bisher eingesetzte Hard Switching belastet die Leistungstransistoren im Wechselrichter stark und verringert dadurch ihre Lebensdauer. Auch dieses Problem wird durch das KI-basierte Soft Switching verbessert.
Smart schalten: Ein Elektrofahrzeug läuft unter sich ständig verändernden Lasten. Darum ermittelt das KI-Modell permanent aus aktuellen Sensordaten den optimalen Schaltzeitpunkt.
Der neue KI-Regelalgorithmus für Wechselrichter ist bereits in einem fortgeschrittenen Entwicklungszustand. Sobald er ausgereift ist, wird Porsche Engineering seinen Kunden das KI-basierte Soft Switching als komplette Software-Lösung anbieten. „Dabei bieten wir OEMs und Tier-1-Zulieferern einen großen Vorteil: Das KI-basierte Soft Switching wird rein über Software-Bibliotheken realisiert und kann darum quasi wie ein Plugin in bestehende Steuergeräte integriert werden“, sagt Touati. „Der Änderungsaufwand für die Hardware sollte auf Basis vorhandener Designs vergleichbar gering sein. Das KI-basierte Soft Switching ließe sich darum am besten im Rahmen einer Modellpflege oder Neuentwicklung implementieren.“

„Das KI-basierte Soft Switching wird rein über Software-Bibliotheken realisiert und kann darum quasi wie ein Plugin in bestehende Steuergeräte integriert werden.“
Souhaib Touati
Fachprojektingenieur Funktions- & Softwareentwicklung bei Porsche Engineering
Info
Text erstmals erschienen im Porsche Engineering Magazin, Ausgabe 1/2025.
Text: Christian Buck
Copyright: Alle in diesem Artikel veröffentlichten Bilder, Videos und Audio-Dateien unterliegen dem Copyright. Eine Reproduktion oder Wiedergabe des Ganzen oder von Teilen ist ohne die schriftliche Genehmigung von Porsche Engineering nicht gestattet. Bitte kontaktieren Sie uns für weitere Informationen.
Kontakt
Sie haben Fragen oder möchten weitere Informationen? Wir freuen uns über Ihre Kontaktaufnahme: info@porsche-engineering.de